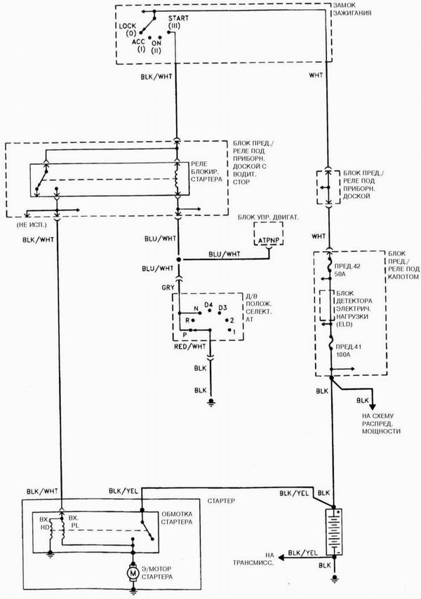
Система запуска двигателя V6

Система запуска двигателя V6
Смотрите также:
Снятие и установка сборки панели управления функционированием отопителя и кондиционера
воздуха, регулировка приводного троса
ПОРЯДОК ВЫПОЛНЕНИЯ
1. Отсоедините отрицательный провод от батареи.
Если установленная на автомобиле стереосистема оборудована охранным кодом, прежде
чем отсоединять батарею удостоверьтесь в то ...
Прикуриватель
Прикуриватель работает только при двух положениях ключа в замке зажигания:
ACCESSORY (I) или ON (II). Для включения прикуривателя нажмите на него. После
нагрева спирали прикуриватель автоматическ ...
Окончательная установка шатунно-поршневой сборки
ПОРЯДОК ВЫПОЛНЕНИЯ
1. Осторожно соскоблите ногтем или краем старой кредитной карточки все следы калиброванной
проволоки с поверхности шейки и/или подшипника.
2. Удостоверьтесь в абсолютности чис ...
