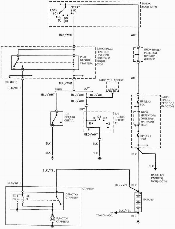
Система запуска 4-цилиндрового двигателя

Система запуска 4-цилиндрового двигателя
Смотрите также:
Сообщения об ошибках CD-чейнджера устанавливаемого по дополнительному заказу
В таблице справа объясняется смысл сообщений об ошибках, которые могут появляться на дисплее во время воспроизведения диска.
Если во время воспроизведения компактдиска на дисплее появится сообщение ...
Телефонная книга
В памяти системы управления телефоном вы можете сохранить не более 50 имен вместе
с их телефонными номерами. Номера, которые вы сохраняете, могут быть не только телефонными
номерами. Это могут быт ...
Рабочая жидкость главной передачи заднего моста, рабочая жидкость раздаточной
коробки, тормозная жидкость и рабочая жидкости гидравлического привода сцепления
Рабочая жидкость главной передачи заднего моста
Заменять рабочую жидкость в главной передаче заднего моста следует в соответствии
с рекомендациями, содержащимися в регламенте технического обслужива ...
